关键词:燃气熔盐炉 | 燃气熔盐加热炉 | 熔盐炉 | 熔盐加热炉
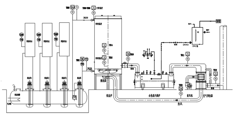
产品描述:燃气熔盐炉工作原理燃气熔盐炉是以天然气为燃料,以导热介质(二元熔盐,三元熔盐)为热载体,《导热介质(熔盐)在熔盐槽内预先通过电加热器加热到熔点为142℃以上,使···
订购热线:13815029577
联系方式
CONTACT INFO
燃气熔盐炉工作原理

燃气熔盐炉是以天然气为燃料,以导热介质(二元熔盐,三元熔盐)为热载体,《导热介质(熔盐)在熔盐槽内预先通过电加热器加热到熔点为142℃以上,使导热介质(熔盐)变为液体》,利用高温熔盐泵产生的动力强制液相循环,将导热介质(熔盐)输送到燃气熔盐加热炉的盘管中加热,加热到需要的温度后返回到化盐槽内,熔盐经各用热设备的熔盐泵输送至各用热设备,将热能传给用热设备,放热降温后自流回到化盐槽。此时熔盐槽内放热降温的熔盐再经熔盐主泵输送到熔盐加热炉的盘管中,加热到需要的温度后返回到化盐槽。熔盐罐内的熔盐始终在吸热与放热做功,周而复始。
客户如有需求,请联系热能专业人士芮先生,联系电话:0519-82052399,并关注常州市亚洲必赢有限公司网站产品,网址:www.czrsgl.com,www.czrfl.cn,www.rsdryl.com邮箱czjnguolu@163.com






